Как это работает?
Штатная сигнализация на Дастер не имеет особенных ухищрений и имеет достаточно примитивный принцип действия, поэтому не нужно иметь специальной подготовки, чтобы понять, каков принцип работы такой электроники.
Охранная система, изначально предлагаемая для Renault Duster, имеет защиту с нескольких сторон. Первое — это предотвращение несанкционированного открытия дверей путем срабатывания световой и звуковой сигнализации Renault Duster.
Механизм такой реакции достаточно прост. На рамке двери Рено Дастер устанавливается так называемый концевик: выключатель, который отпружинивает при открытии и активирует электрическую цепь, соединяющую источник питания Дастера с сиреной. Также опционально могут устанавливаться концевики крышки капота и багажника, но, к сожалению, на Renault Duster такая функция предусматривается лишь на охранных устройствах сторонних производителей.
Помимо этого, предустановленная охранная система имеет датчики, основанные на срабатывании педали тормоза или поворота ключа в замке зажигания Дастера. К слову, последнюю функцию обеспечивает иммобилайзер, который также входит в комплект поставки охранного комплекса.
Это интересно: Прокачка системы гидроусилителя рулевого управления Renault Sandero
Установка активатора замка багажника Лада Калина

Давно хотел сделать открытие багажника с кнопки, все знают что на Лада Калина с этим очень туго, например сел в машину, завел двигатель и нужно что-то кинуть в багажник, для этого нужно заглушить двигатель и выйти воткнуть ключ, открыть багажник, вобщем очень не удобно.
Вопрос как всегда начал с изучения темы, есть 2 типа кнопки замка, старого и нового (с 2010г.) образца.
Мне можно сказать повезло, кнопка замка старого образца и нужный мне алгоритм работы багажника, выглядит так (если у вас подругому то кнопка нового образца).
Что самое интересное в любой калине есть почти все, чтобы разблокировать багажник с кнопки, все видели на брелке третию кнопку как раз для открытия багажника (кнопку нужно нажать и держать 3 сек.), в багажнике проложены провода под активатор и штатное место его установки в багажнике, необходимо добавить немного!

Общий вид под обшивкой багажника:


Разъем для подключения активатора:

Вобщем потребуется купить активатор, абсолютно любой, я взял вот такой:

Концы проводов немного доработал чтоб залазили в штатный разъем:

Сделать нужно будет вот такую детальку, называется она поворотная шайба:

Потом можно снять обшивку багажника (крепится на пистонах) вынимаем стопорное кольцо и пластиковый толкатель и примеряем детальки, должны выглядить так:


На этих 2х фото ниже принцип работы, активатор толкает поворотную шайбу:


Еще понадобится обычная шайба с внутренним диаметром = внутреннему диаметру пластикового толкателя. Толщина шайбы должна быть очень маленькой чтобы всю систему можно было собрать, вот фото:



После этого собираем все обратно, сначала вставляем пластиковый толкатель, потом поворотную шайбу, затем гайку. Фиксируем все стопорным кольцом (если оно не залазит, значит нужно сделать шайбу еще тоньше).

Засовываем активатор с специально подготовленное для этого место:

Подключаем провода (я на всякий замотал изолентой чтоб лучше держались).


Устанавливаем и настраиваем тяги:


Видео. Как работает механизм
Во первых дверь не открывается сама, по прежнему нужно жать на кнопку открывания, только ключ уже не нужен! (при желании можно и ключем, если вдруг отсоединен аккумулятор).
Вот несколько примеров работы:
— На пульте жмем кнопку открытия двери один раз, разблокируется только водительская дверь. Жмем кнопку еще раз — разблокируются пассажирские двери и багажник! Когда закрываем машину — блокируются все двери и багажник (уже не получится оставить багажник открытым, а ведь такое бывало)
— Если на пульте нажать и подержать кнопку открытия багажника 3 сек. то разблокируется только дверь багажника!
— Так-же можно пользоваться кнопкой открытия/закрытия дверей из салона. вместе с дверьми можно открывать/закрывать багажник!
Вобщем теперь все стало так, как я и хотел бы чтоб работало изначально! Напомню, что в предыдущей статье мы рассматривали установку подсветки ног на Калину своими руками. После такого преображения автомобиль станет более комфортным и приятным в пользовании.
Электропривод замка багажника лада ларгус
- В начало форума
- Правила форума
- Старый дизайн
- FAQ
- Поиск
- Пользователи
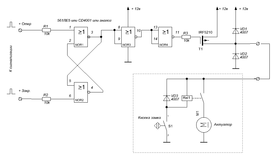
Инструменты и материалы: Метчики М2.5, М3 Плашка М2.5 (если не найдется длинных болтов М2.5) Тиски Дрель Напильники Ножевка по металлу Сверла 2.0, 2.5, 4.0, 5.5, 6.0 Паяльник, флюс, припой Термоусадочная трубка Д=7мм Латунная трубка от телескопической антенны Д=4мм Стальные пластины шириной около 30мм и длинной 30 + 30 + 50 мм толщиной 3мм Фторопластовая пластина 30 мм и длинной 30 мм толщиной 6 мм 4 коротких болта М3 + шайбы + гройверы 2 коротких винта под потай М3 + гайки 4 самореза под пластмассу 2.5мм 2 длинных болта М2.5 х 50мм (трудно найти с полной резьбой, проще найти велоспицу, нарезать на ней резьбу, сделать шпильку) 8 гаек М2.5, шайбы Болт М6 Трос от велотормозов (самый короткий) Актуатор в комплекте Кнопка «микрушка» с флажком Реле провода, клеммы
Сверлим в болту М6 сквозное осевое отверстие д=2.0мм для троса. Со стороны головки до половины длины засверливаем вход для оплетки троса по диаметру оплетки (4.0 мм или какой у вас будет). По желанию оплетку и болт можно пропаять. Концы троса после всех замеров лудятся на них одеваются латунные трубки и запаиваются. Пластина – накладка на язычок выпиливается и привинчивается к язычку двумя винтами на М3. Задача этой накладки – подсоединение приводного троса и увеличения рычага для уменьшения открывающего усилия для применения 6кг. актуатора. Микрушка ставится так, чтобы нажатие на кнопку замка нажимало на язычок (флажок) кнопки. Флажок подгибается по месту. Все остальное по-моему понятно из фото. Схема работы следующая: в положении ключа «закрыто» шток замка механически не зацепляется с язычком, но нажимает на кнопку, которая включает реле и уже актуатор дергает язычек. Движение назад – за счет пружины замка. Если ключ повернут в положение «открыто» – все работает, как без электропривода, то есть язычок открывается механически. При постановке на охрану питание с замка снимается. Как? нарисовано на схеме











нифига се как накручено. если это на восьмерку.
на пятнашке легче делается: меняется замок багажника на десяточный ( одно и то же, но у десяточного есть рычажок для тросика электропривода) устанавливаем на крышке багажника соленоид (в автомагазинах продается) настраиваем его местонахождение, чтоб замок закрывался и открывался, тянем провод к торпеде, ставим кнопку или используем уже имеющуюся
Схема мудреная, конструкция на века.
Зачем тебе доп выключатель в механизме замка? Типа нажал снаружи на замок, сработал актуатор и он же открыл замок? Это лишний геморой, имхо. Также большой вопрос — как ты эту конструкцию будешь пластиковой накладкой закрывать? Она довольно тонкая. Феном греть?
А вообще — молодец, конструкция выглядит надежно, хотя и не без излишеств.
Я бы заморочился еще чтобы при открытии багажника хлопушка сама вверх поднималась.
Продвинутый замок багажника автомобиля Калина
Более 20 лет назад были начаты разработки автомобиля, который позднее получил название Лада Калина. Хотя прототипы авто с различными исполнениями кузова были предъявлены публике еще в 1999-2001 годах, первые Калины для массового использования сошли с конвейера только 5 лет спустя. Интересно, что изначально Калина выпускалась лишь как седан. Сейчас эту серию относят к первому поколению авто.
Второе поколение имеет 2 варианта исполнения кузова: хэтчбек и универсал. АвтоВАЗ позиционирует Ладу Калина как компактный, маневренный городской автомобиль с европейским уровнем комфорта автосалона. В то же время подчеркивается, что по высоте подвески автомобиль практически сравним с внедорожниками. И, конечно, Лада Калина знаменита тем, что именно на ней в свое время по федеральной трассе проехался действующий президент страны.
Как и у любого автомобиля, у Лады Калина есть свои плюсы и минусы и в конструкции, и в эксплуатации, и в ремонте. Однако сейчас нас интересует маленькая, но очень важная деталь — замок багажника Лада Калина с типами кузова универсал и хэтчбек. О ней мы и поговорим детально.
Монтаж привода фиксирующего устройства
Демонтаж кнопки открывания пятой двери — дело самое легкое. Сложнее заделать оставшееся отверстие. Сделать это можно при помощи специальной шпатлевки. Одна из хитростей: обработать полость отверстия так, чтобы поверхность стала как можно более шершавой. Это создаст оптимальное сцепление со шпатлевкой. Дальше шлифовка, грунтование и покраска. Работы можно без особой подготовки и практических навыков сделать самостоятельно. После этого об эстетике можно не беспокоиться.
Разумеется, все демонтажные работы можно проводить только после того, как окончено устройство электропривода, а также установка кнопки открывания багажника в салоне. Привод замка багажника и как его установить уже все относительно ясно. И место, и разъем проводов в Калине определены для этого заранее.
А вот где устанавливать кнопку, придется решать самому владельцу. Два наиболее популярных места — это приборная панель перед рычагом переключения скоростей и водительская дверь. Первый способ удобен тем, что до кнопки можно дотянуться практически из любого места в салоне. Кнопка на двери водителя — это в первую очередь удобство для него самого.
После того как место для установки кнопки выбрано, наступает время устройства электропроводки. Потребуется около 4 м провода. Точка подключения находится под задним сидением. Подключение производится в 13 разъем, он подписан, так что поиск трудностей не вызовет. Работа вполне может быть проведена самостоятельно. Таким образом, стало ясно, как сделать привод замка багажника.
Запчасти, ТО
Товары, из ассортимента Дастершоп77, которые могут быть вам интересны:
| Изображение | Артикул | Наименование | Производитель | Цена | Наличие | В корзину |
| BR-001-GARD-URDP | Брызговики увеличенные (расширенные) Дастер-ГАРД передние | Дастер-Гард | 1300 / 1100 р.Дисконт: 1000 р. | >10 | ||
| DC495 | Дисконтная карта (Dusterclubs.ru, Dustershop77.ru) | РФ | 700 / 500 р.Дисконт: 500 р. | >10 | ||
| DC218 | Дефлектор воздуха «Теплые ноги» для Дастер, Логан, Сандеро, Ларгус | РФ | 500 / 300 р.Дисконт: 250 р. | >10 | ||
| patriot-001-1 | Защита муфты редуктора и бензобака (сталь) | Патриот | 4900 / 4000 р.Дисконт: 3500 р. | >10 | ||
| 005-008502 | Защита на порожек багажника | Русская Артель | 1000 / 800 р.Дисконт: 700 р. | >10 | ||
| PT014-7010402 | Накладка на порожек багажника PTGroup | Pt GROUP | 1200 / 1000 р.Дисконт: 800 р. | >10 | ||
| R12711 | Ветровики (дефлекторы на окна) COBRA/Autoplex | COBRA / Autoplex | 2000 / 1600 р.Дисконт: 1500 р. | >10 | ||
| DC654 | Жабо с креплением без скотча 3М (Дастер/Террано) (АртФорм) | АртФорм (Yuago) | 3500 / 2500 р.Дисконт: 1900 р. | >10 | ||
| RA0052 | Накладки на пороги дверей (перед+зад) РА | Русская Артель | 2500 / 1500 р.Дисконт: 1300 р. | >10 | ||
| def-001 | Дефлектор капота Vip-Tuning | VIP-Tuning | 2000 / 1500 р.Дисконт: 1100 р. | >10 |
Электропривод замка крышки багажника и дверей (активатор) на ВАЗ Ларгус

Уважаемые покупатели, во избежание ошибок при отправке активатора 7700712901 замка крышки багажника и дверей, в строке «Комментарий» указывайте, модель вашего автомобиля, год выпуска .
Активатор, электропривод 7700712901 замка крышки багажника, обеспечивает автоматическое открытие задней двери Лада Ларгус, чем существенно упрощает жизнь водителю данного транспортного средства.
Функция автоматического открытия багажника – довольно новая опция, к существованию которой, большинство автовладельцев новых моделей машин, только начинает привыкать.
Суть работы электропривода, позволяющего добиться подобного результата, в принципе, не сложная: когда кто-нибудь нажимает на соответствующую кнопку в салоне автомобиля, через эту деталь приводится в действие замок крышки багажника, в результате чего она открывается. Мелочь, но зато как упрощает жизнь владельцам транспортных средств, особенно в холодное время года (замерзание замочной скважины) Это устройство совместимо со стандартным (механическим) замком, а значит, при открытии крышки багажного отделения, можно пользоваться одновременно двумя способами, что, кстати, повышает стойкость к взлому.
Электропривод багажника Лада Ларгус представлен в виде устройства, имеющего в своем составе всего несколько деталей, к которым относятся: кнопка, предохранитель, толкающий шток, два четырехконтактных реле и электрический мотор.
На сегодняшний день, существует две разновидности привода, которые для открытия крышки, приводят шток в рабочее состояние — это механизм, имеющий либо электрический мотор, либо магнитные пластины.
Первый – более распространенный, так как является достаточно практичным и выносливым, а второй, из-за сложности конструкции и часто возникающих проблем с использованием, не обрел особой популярности в кругу автолюбителей.
При использовании активатора, электропривода 7700712901 замка крышки багажника, дверь багажного отсека, может открываться либо с помощью наружной ручки, либо с использованием кнопки брелока дистанционного управления, либо с помощью кнопки, вмонтированной в водительскую дверь.
Активатор, электропривод 7700712901 замка крышки багажника и дверей Лада Ларгус – безусловно, полезная и нужная вещь, но только в том случае, когда его установка будет оправданна.
Другие артикулы товара и его аналогов в каталогах: 7700712901.
Лада Ларгус 4601 (LADA Largus), Duster LADA, Logan Faza 1, Logan Faza 2, Almera, Sandero 2014, Logan 2014 Terrano.
Любая поломка – это не конец света, а вполне решаемая проблема !
Как самостоятельно установить, заменить активатор, электропривод замка крышки багажника и дверей у автомобиля Лада Ларгус.
С интернет – Магазином AvtoAzbuka затраты на ремонт будут минимальными.
Просто СРАВНИ и УБЕДИСЬ .
Не забудьте поделиться со своими друзьями и знакомыми найденной информацией, т. к. она им тоже может понадобится — просто нажмите одну из кнопок социальных сетей, расположенных выше.
Уважаемые покупатели и посетители ! Обращаем Ваше внимание что Мы отправляем заказы из города Тольятти !
Перед отправкой тчательно проверим, бережно упакуем и быстро доставим на Почту России или в транспортную компанию !
Уважаемые посетители и покупатели обращаем Ваше внимание какими способами можно оплатить заказы
Оплатить любой кортой на сайте за заказ и доставку. Есть так же Вариант оплатить только за заказ — а за доставку оплатить при получении товара
Если Вы желаете оплатить заказ при получении товара то Вам мы сможем отправить только Почтой России — Наложенным платежом. Просим Вас только оплатить доставку.
Работаем самостоятельно
Несмотря на то, что сам процесс установки сигнализации на Renault Duster не так прост, как это может показаться на первый взгляд, такая процедура все-таки может проводиться без помощи автосервисов.
Для начала необходимо разобраться с расположением точек подключения на Рено Дастер. Для концевиков багажника и капота, например, проводка на Дастере уже имеется. Остается лишь снять с проводов заглушки и поставить концевики на место. Для остальных составляющих — сирены, датчика удары, индикаторного светодиода и другого оборудования точкой подключения является проводка под порогом левой передней двери.
Также датчик удара на системах для Renault Duster часто устанавливается на поперечную балку рулевой рейки. Для этого происходит ее разбор.
Сирена и датчик удара также крепятся на поперечной балке. После этого, как правило, производят установку концевика сигнализации капота. Если необходимо, до сбора рулевой колонки сразу же можно поставить рамку обхода иммобилайзера, точкой подключения которого является питание замка зажигания.
Следом к сигнализации подсоединяется проводка ручного тормоза, центрального замка, поворотников и других электрических систем автомобиля. Затем, когда вся система подсоединена согласно схеме, происходит ее присоединение к точке подключения в левом пороге, и проверяется работа системы. Если ошибок в работе не обнаружено, установка считается оконченной.
Лада 2114 › Бортжурнал › Активатор замка багажника
Дело было 100 лет назад, нашел тему в инете, почитал и побежал за железками в магазин. Купил активатор двери Старлайн, провода, реле и клеммы. + под панель я провел отдельный с акума через пред на 10А, сечение провода по моему 4 кв мм. Его должно хватить на все сразу, ставить меньше нельзя- сгорит от музыки, а больше нет смысла, он не перегорит, или перегорит не вовремя= пожар. Кнопка обычная, от десятки, установлена под корректором фар, там есть гнездо для выносного плафона (у меня в люксе там была просто заглушка). Провод вел по центральному тоннелю в гофре, с еще парочкой + в багажник на разные нужды. Тк простой активатор тянет на 4.5Кг, он потребляет немного- около 5А, возможно на коробке написано, мне активатор достался в пакете. Естественно провод с акума идет без замка зажигания, иначе без повернутого ключа дверь не открыть и пропадает всякий смысл кнопки. Для такого тока мне показалось достаточным найти провод сечением 0.75 кв мм. Закупился в строймаге проводами, гофрой разной и пошел делать. Реле на 4 контакта 40р, оно необходимо для уменьшения подгорания кнопки при срабатывании активатора. Если не ставить реле кнопка намного быстрее подгорит, пропадет контакт и она может расплавиться. Минус брал с болта заднего дворника- провод массы тащить из кузова не нужно, однако может не быть массы через петли, хотя проблем с питанием дворника я не наблюдал. Провод лучше заводить вместе с проводкой дворника в полость двери- так красивее. У меня пока заведен в гофру под клемму обогрева стекла- предстоит покраска двери, да и зимой разбирать на улице совсем не хотелось… а гаража у меня нет. Все мои провода в гофре, по мере разборки завожу в гофру и заводские провода. Все свои «сопли» подписываю, тк однажды я буду продавать мой любимый таз, а возиться с проводкой никто не любит. Далее кусок какого-то троса я придел в ушко активатора, а колесико от стеклоподъемника прикрутил на винт крышки мех-а дворника… Ни одной дырки в двери не сверлил, они там сами появятся
Снятие замков левой двери багажного отделения и их привода
Работу проводим при замене замков двери и их привода.
Маркером помечаем положение нижнего замка двери относительно внутренней панели двери. Аналогично помечаем положение верхнего замка двери.
Ключом Torx Т-30 отворачиваем два винта крепления нижнего замка к внутренней панели двери.
Отводим нижний замок от внутренней панели двери и пассатижами с тонкими губками выводим наконечник оболочки троса привода замка из паза его основания.
Совмещаем трос привода нижнего замка с пазом в рычаге замка.
. выводим наконечник троса из отверстия в рычаге.
. и снимаем нижний замок двери.
Аналогичные операции проводим при снятии верхнего замка двери. Для снятия привода замков снимаем обивку левой двери багажного отделения .
Снимаем очиститель стекла левой двери багажного отделения.
Ключом Torx Т-30 отворачиваем три винта крепления привода замков к внутренней панели двери.
Сдвинув привод замка к технологическому отверстию во внутренней панели двери, и, нажав на фиксатор, отсоединяем колодку жгута проводов электропривода блокировки замков двери.
Вынимаем привод замков двери вместе с тросами верхнего и нижнего замков через технологическое отверстие во внутренней панели двери.
Привод замков левой двери багажного отделения с тросами: 1 — трос привода верхнего замка; 2 — трос привода нижнего замка двери; 3 — электропривод блокировки замков.
При необходимости замены троса привода нижнего замка.
. пассатижами с тонкими губками
. выводим трос из паза основания привода замков двери.
. и, совместив трос с пазом рычага, выводим наконечник троса из рычага. Аналогично отсоединяем трос привода верхнего замка двери.
Устанавливаем замки и привод левой двери багажного отделения в обратной последовательности.
Установка активатора: подготовительные работы
Раз уж место под активатор замка багажника в Калине имеется, разумно его использовать. Подойдет абсолютно любой активатор. Конечно, тем, кто заинтересован в качестве и долгой службе всего устройства, на предельно дешевых вариантах лучше не останавливаться. Опытные автовладельцы все-таки советуют выбирать отечественные приводы электрозамка Калины вне зависимости от типа кузова. Они несколько дороже, чем аналогичный товар китайского либо тайваньского производства, но все-таки более надежны. Основные параметры активатора:
- 12 вольт;
- двухконтактный;
- функции блокировки-разблокировки.
Для того чтобы система открытия дверей от нажатия кнопки заработала в полной мере, одного активатора будет мало. Потребуется еще такая вещь, как поворотная шайба. По признанию многих автовладельцев, проще всего выточить ее самостоятельно. Потребуется стальная пластина, станок. Чертежей с размерами, которые покажут, какой именно должна быть поворотная шайба для активатора Калины, вполне достаточно на разных автофорумах.
Не исключено, что после изготовления шайбы при установке активатора ее придется доработать. Сама техника установки активатора потребует некоторых хитростей. Например, первым делом придется снимать обшивку багажника. Крепится она пистонами, которые у большинства автовладельцев сразу приходили в негодность. Вывод: предварительная покупка «ежиков» для последующей установки обшивки багажника на место обязательна.
Еще один нюанс кроется в типах замков Лады Калина. Во-первых, различаются по своей конструкции замки на авто производства до 2010 года и после. Соответственно, немного будут отличаться и типы активаторов. Этот вопрос решается при покупке. Во-вторых, большинство тех, кто самостоятельно устанавливал активатор замка для Калины универсал, либо дорабатывали сам замок, либо меняли его на другой. Осталось разобраться, для чего это нужно и как это делается.
Суть в том, что замок багажника снабжен двумя «язычками». После доработки замка на открытие кнопкой на ключе частично решались имевшиеся проблемы, но возникала новая. Если при открытии багажника с кнопки ключа кто-нибудь вовремя не поддерживал крышку багажника, она опускалась, в результате багажник закрывался снова. Причем только на один «язычок». А это означало, что брелок уж точно становился бесполезным. Теперь открыть багажник снова можно было лишь с ключа. Вот здесь и появилось два варианта решения проблемы.
Что делать, если перестал работать центральный замок

Начнем с того, что часто ЦЗ работает со сбоями в условиях повышенной влажности или во время сильных перепадов температур. Также неполадки могут возникать в результате ошибок при установке замка или его регулировки. Со временем дает знать о себе и естественный износ отдельных элементов устройства.
В любом случае, на начальном этапе нужно точно определить проблемный элемент. Как правило, нужно сначала разобраться в характере неполадки. Дело в том, что центральный замок автомобиля может выйти из строя полностью или частично. Так вот, в первом случае может выйти из строя блок управления центральным замком, тогда как во втором высока вероятность износа только отдельных элементов на одной из дверей.
Первым шагом является диагностика оборудования
Обратите внимание, замок должен стабильно работать независимо от того, работает двигатель или нет, вставлен ли ключ в замок зажигания или же ключа нет. Прежде всего, должна нормально работать бортовая сеть машины, АКБ исправен и заряжен, а также нормально подключен к клеммам
Что касается самого замка, фактически, это система выключателей, проводка и приводы. Центральный замок бывает электрическим (с электроприводом в виде соленоидов или мотор с механизмами), а также пневматическим (с вакуумным приводом, включающим в себя плату, компрессор и трубки).
Приводы центрального замка называются актуаторами. Главный управляющий привод обычно стоит в водительской двери (реже его монтируют в пассажирской передней двери). Срабатывание главного привода приводит к тому, что на остальные приводы в других дверях по проводам идет сигнал. Результат — синхронное срабатывание, открывающее и закрывающее все двери в авто.
Идем далее. Как правило, на автомобиле параллельно устанавливается сигнализация, причем замок срабатывает автоматически при снятии или постановке авто на охрану с пульта сигнализации. Так вот, если замок не работает с пульта, нужно проверить его работу от ключа или с кнопки.
Если в ручном режиме замок работает, тогда проблема кроется в неисправностях управляющих и электрических цепей сигнализации. Для начала, следует проверить сам пульт сигнализации, состояние его батарейки и т.п.
В случае, когда привод центрального замка не срабатывает совсем или работает частично, необходима более тщательная проверка. Например, в ситуации, когда полностью отказывает центральный замок, на замке вакуумного типа не будет слышно срабатывания компрессора, а на замках электрических могут раздаваться только еле заметные щелчки реле. В то же время на дверях не будут срабатывать кнопки для ручного открытия дверей.
Прежде всего, начать следует с предохранителя цепей центрального замка. Часто бывает так, что предохранитель на центральный замок является основной проблемой. Другими словами, после его замены все придет в норму. Однако если в момент активации замка горит предохранитель, это укажет на короткое замыкание в цепи, на которой установлен этот предохранитель. Само собой, нужно устранить причину КЗ.
Бывает и так, что все предохранители в норме, причем вручную центральный замок не открывается. В таком случае необходимо проверять подводящие провода, осмотреть клеммы и контакты на предмет окисления. Может так быть, что на входе актуатора попросту нет напряжения и управляющий сигнал не передается на двери.
Также не следует исключать вероятность того, что сломан «концевик» активатора водительской двери или имеет место обрыв проводов, провода отсоединены от управляющих клемм, плохой контакт на самих клеммах и т.д. В любом случае, сигнала управления не будет до того момента, пока контакты не восстановят.
Подведем итоги
Как видно, если не работает замок на дверях в автомобиле, причин может быть достаточно много. Однако с учетом приведенной выше информации становится понятно, что знание общего устройства и принципа работы вакуумных и электрических центральных замков позволяет быстрее локализовать проблему для точной диагностики и качественного устранения потенциальных неисправностей
Важно учитывать, какой тип ЦЗ стоит на машине, а также знать типичнее поломки замков одного или другого типа
Напоследок отметим, что при установке центрального замка в автомобиль желательно учитывать все особенности монтажа, а также с ответственностью подходить к выбору всех компонентов системы. Дело в том, что сегодня на рынке представлено большое количество подобных решений, однако далеко не все центральные замки отличаются качеством и долговечностью.
Это значит, что важно приобрести устройство, состоящее из надежных компонентов, а также правильно его установить. Только такой подход позволит получить долгую и безотказную работу центрального замка





































